Das Energieversorgungskonzept der Ostpreußenhütte

Eine umweltgerechte DAV-Wanderhütte mit modernem, ökologischem Energie- und Abwasserkonzept.

Früher wurde der Strom auf unserer Sektionshütte mit Dieselmotoren erzeugt. Die Größe der Aggregate orientierte sich am Bedarf für den Betrieb von Transportlift, Wasserpumpe, Licht und elektrischen Geräten. Ohne Motorbetrieb war die Hütte nur notdürftig mit Transistorlampen beleuchtet, die sich aus einer kleinen Batterieanlage versorgten. Die Motorabwärme ging ungenutzt verloren.

Grunderweiterung 2005

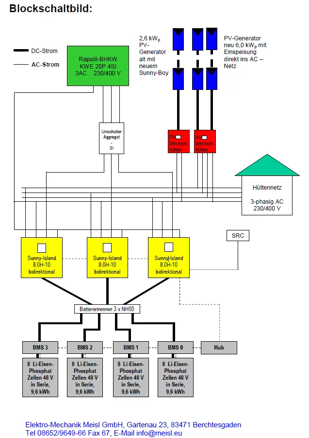
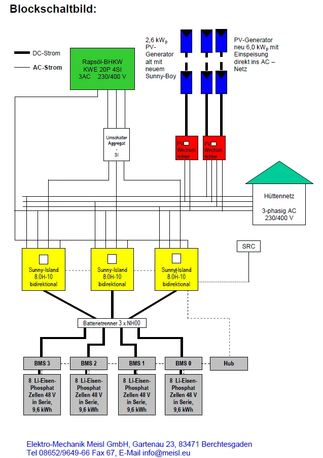
Schon 2006 wurden unter Projektleitung von Dr. Prasch die alten Dieselaggregate durch ein modernes Blockheizkraftwerk (BHKW) auf Pflanzenölbasis ersetzt, bei dem die Abwärme zur Warmwasserbereitung und zur Unterstützung der Hüttenheizung genutzt werden kann. Dafür war es nötig, in der Hütte einen Pufferspeicher mit 1.000 l Fassungsvermögen zu installieren. Außerdem wurde auf dem Nebengebäude eine größere Photovoltaikanlage montiert, die über Solarzellen zusätzlich zum BHKW einen erweiterten Blei-Säure Batterieblock mit Strom versorgt und für die Hütte bereitstellt.

Gefördert wurde das Projekt durch:

  • Land Salzburg
  • Deutscher Alpenverein
  • Deutsche Bundesstiftung Umwelt

Modernisierung und Erweiterung 2014

Behördliche Auflagen haben dazu geführt, dass der Bedarf an elektrischer Energie stetig gestiegen ist. So wird ständig Strom benötigt, um Abwasser in den Klärteichen umzupumpen, die Küche zu lüften oder Geschirr garantiert mit 70° C Wassertemperatur abzuspülen. Die jüngste Auflage zwingt uns dazu, eine UV-Anlage zu betreiben, um das Frischwasser zu behandeln. Die intensive Nutzung hat außerdem zu vorzeitigem Verschleiß des Aggregates und der Bleibatterien geführt.

Unter der Verantwortung von Dr. Cornelius Chucholowski wurde deshalb die Anlage 2014 komplett saniert und dem aktuellen Bedarf angepasst. Zugute kam der Sektion, dass CO2-Einsparungen durch die EU besonders gefördert werden und dass das Land Salzburg Inselanlagen zusätzlich unterstützt. Die neue Anlage versorgt die Hütte durchgehend mit Drehstrom und hat auf dem Hüttendach zusätzliche Solarzellen mit 6,0 kWE Leistung. Das Besondere an der Lösung sind die hochmodernen Li-Eisen-Phosphat Batterien mit 4x9,6 kWh Speicherkapazität, mit denen wir uns eine lange Haltbarkeit und ausfallsicheren Betrieb erhoffen. Erste Ergebnisse sind sehr vielversprechend. Das Aggregat wird nur noch selten betrieben. Dadurch entsteht eine echte Einsparung von Betriebskosten für den Wirt und eine Senkung des CO2-Ausstoßes, was noch dadurch verbessert wird, dass nachwachsende Rohstoffe verwendet werden.

Zu erwähnen ist noch, dass die über Jahrzehnte wild gewachsene Elektrik mit der Umstellung auf 3 Phasen saniert wurde und die Kapazität des Warmwasserpuffers auf das Doppelte erhöht wurde. Die Anlage erlaubt eine Ferndiagnose und Wartung. Hier finden Sie einen Anlagensteckbrief im Portal von Sunny. Jeder kann die Energiebilanz hier online verfolgen.